2 4 0 T U R B O . C O M
D A V E ' S   V O L V O   P A G E
240 Fuse Panel Page

Updated: March 24, 2026     CONTACT        
D  O  M  A  I  N  S
davebarton.com PrancingMoose.com 240Turbo.com
Payments and Policies
New Items
Cool Volvo Products 240 Modes & Fixes
Volvo
Stickers Volvo
SteeringWheel Labels
Volvo Wire Harnesses Volvo Harness Parts, Terminals, Connectors.
Volvo Prancing Moose Stickers Other Car Stickers Volvo Conversion Harness. Volvo 960 coil harness repairs.
Volvo Underhood, Body and Chassis Sticker and
Labels Other Car Stickers 740, 760, 780 Turbo Boost Faces Volvo Custom Black or White Faces.
240 Black Door Vinyl Stripes. Volvo 240 Window Scrapers Volvo 240 Odometer Repair Gears and Instructions.
Classic Auto AC Conversion Wheel Center Cap Overlays. Volvo Group A Racing Articles Prancing Moose, Volvo R-SPORT Horn Buttons, replica Alpina horn buttons 240 Hydraulic
Clutch Volvo Adjustable Voltage Regulators
Electric Fan Diagrams Modified 240s
Volvo
Vacuum Diagrams
Dave's 245
Specs Used Volvo Stuff 240 big brakes
R-Sport
apparel from Cafe Press
Prancing Moose Apparel from Cafe
Press Favorite Links

240 Fuse panel Diagrams
Fuse Panel Inner Workings
240 Fuse Panel UPGRADES
240 ABS Fuse
Anti-Corrosive Zinc Paste

If you can help with these diagrams or have a suggestion, please email:  CONTACT

Typical 240 Fuse Panel Diagrams
240 Fuse panels can be a mystery.  Here are some images showing how the diagrams looked over the years. 


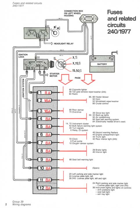
1977 240 Fuse Panel (12 fuses).


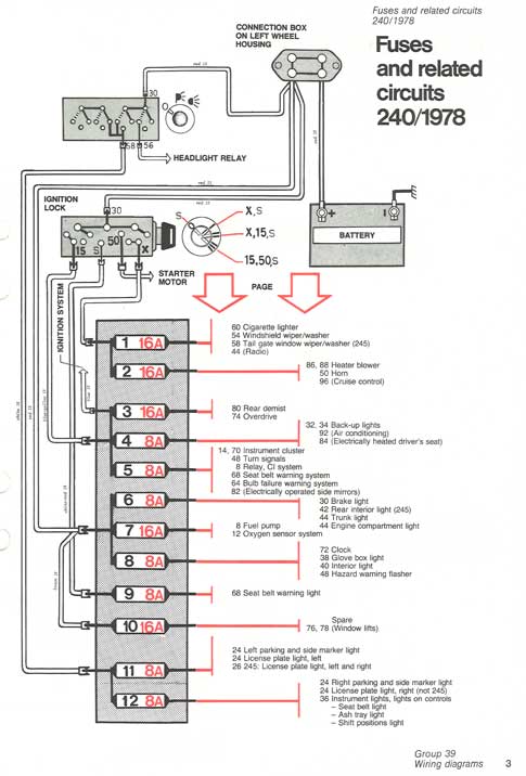
1978 240 Fuse Panel
(12 fuses).


1979 240 Fuse Panel
(16 fuses).


1980 240 Fuse Panel
(16 fuses).


1984 240 Fuse Panel (16 fuses).
Typical for 1981-84.


1987 240 Fuse Panel (16 fuses).
Typical for 1985 to approx 1988.


1990 240 Fuse Panel (16 fuses).
Typical for 1989 to 1990.

1993 240 Fuse Panel (16 fuses).
 



Inner Workings of the 240 Fuse Panel
Early 240s had 12 main fuses. Beginning in 1979 the fuse panel was enlarged to 16 fuses as shown here. 

FUSE PANEL INPUTS and OUTPUTS
240 Fuse panels have GROUPED INPUTS.  The input side of the fuses (which goes to the contact for the LEFT side of a fuse) are shown here.  Here you can see that Fuses 1 through 3 are GROUPED together. Also 6 through 10, 11through 13 and 15-16 are GROUPED.  This was done by way of a brass part of the panel embedded inside the plastic to connect the groups. If you look at the FUSE LABEL, you will see these groups noted by the RED LINE on the label to the left of each group.

With a grouped input, a power circuit connected to one input will supply power to all inputs in that group.

Looking at the side showing inputs and outputs, the rear most spade or the RIGHT spade is the INPUT.  The INPUT is then connected to the LEFT side of a fuse.
 
And the front two spades are the OUTPUTS. Both of these are connected to the RIGHT side of a fuse.




Turning the fuse panel a bit to see the back or right side, you will see that there are three male spades behind each fuse.  These spades are all 1/4 inch (6.3 mm) wide and will fit standard 1/4 inch crimp terminals. 
The rear most spade (or on the RIGHT) is the INPUT, which is joined to the LEFT side of the fuse.  The input circuits are usually power circuits from the battery or switched power circuits (switched on by the key).
The front two spades are the OUTPUTS and both of these go to the RIGHT side of the fuse.  Output circuits go out to the devices that need the power, such as lights, radio or instruments, etc.
 


In some places you will find this "piggy-back" terminal.  This type of terminal was used to allow for extra connections or accessories if both output spades were already in use. 

If you have a need for one of these "piggy-back" terminals, they're available in my Harness Parts Page:
https://www.prancingmoose.com/blackvinyl.html#250piggyback

Also if you need any of the 1/4 inch (6.3 mm) crimp terminals, those are also available for small or large wire: https://www.prancingmoose.com/blackvinyl.html#.250femterminals

In some places you may see a WIRE BRIDGE going from the input of one fuse (or group) to another. In this image below this Red/White wire bridge can be seen.  In this instance this bridge is from Fuse 12 input to Fuse 5 input.




Servicing or Replacing the 240 Fuse Panel
iPd offers a new upgrade 240 fuse panel which uses modern ATO or ATC blade fuses instead of the older round bullet type ones.
https://www.ipdusa.com/products/23132/Fuse-Box-240-Conversion-to-Blade-Style-ATO-ATC-Fuses-Volvo-3544178 

Wagonmeister also designed and made new custom replacement fuse panels to convert any 240 to use modern ATO or ATC blade fuses or re-settable breakers.
https://www.wagonmeister.com/volvo-240-replacement-fuse-panel
 

Here's a video below showing the removal of an old panel and installation of a new blade fuse panel.
https://www.youtube.com/watch?v=O_e7h7KDgCo

AND when working on a fuse panel, consider using some Anti-Corrosive Zinc Paste to keep connections nice and clean for years to come. CLICK HERE.



Fuse info for ABS System Relay
If you're looking for the ABS relay or FUSE in an ABS equipped 240, it appears it may be under the passenger seat or under the dash behind the glove box.
The below images are from this TB discussion: https://turbobricks.com/index.php?threads/1991-245-abs-fuse-location.380262/




Keep Your Fuse Panel Circuits Clean and Corrosion Free
240s have a reputation for developing corrosion problems with the fuses in this fuse panel.  You'll find old references to people "spinning" a fuse to help with contact if something stops working.  This really isn't entirely the fault of the fuse design, since corrosion can happen to any electrical connection.  The most common reason for such corrosion is the climate environment and age.  A wet or corrosion-prone environment, especially if the car is stored outdoors, will introduce corrosion faster. There are ways to avoid it. 

Have a look at the recommendation below for using anti-corrosive zinc paste. Using this on fuses (and also on the input/output spade connections) will remove many future headaches caused by electrical glitches.

ANTI-CORROSIVE ZINC PASTE
If we can just just keep our electrical connections clean and tight, almost all of the electrical issues would be gone forever.  That would be nice, right?

I have owned a number of Volvos over the last 40 years and my current 240 is over 40 years old. It almost never has electrical problems. Nothing like the endless numbers of other 240s out there that I hear about so often. What's the difference you ask?  One difference is that my 240 has been always garaged all of its life.  Why is that important?  Because leaving any car out in the open elements for years and years slowly introduces corrosion to grounds and power connections until things begin to go wrong. 
So if you own one of those cars that has been outside forever, it's not too late. You can still clean as many grounds and electrical connections as possible. 
And while you're at it,
I recommend that you smear a little ANTI-CORROSIVE ZINC PASTE on those connections. 
Many people in the Volvo community gravitate toward
Ox-Gard or Penetrox, which both do a similar job.  

The below information was contributed by Ron Kwas and should come in very handy to old Volvo owners:
Anti-Corrosive Zinc Paste (a generic name for zinc dust contained in a grease) was originally developed for and later required by electrical codes for use on alumunum to copper electrical connections (or other dissimilar metal connections).  No, it's not the same as Dielectric Grease, which is often incorrectly recommended. Dielectric Grease can offer some protection in the form of encapsulation from moisture, but it also carries with it the potential disadvantage of locking in moisture or corrosion which may have already begun.  Anti-Corrosive Zinc Paste (or ACZP) is the next evolution of the encapsulation principle, because zinc (the lowest on the Galvanic nobility chart) neutralizes corrosion on a micro-scale to truly protect connections on a long-term basis during the encapsulation, INCLUDING an added protection from corrosion which may otherwise begin to form in that connection. 

Ron uses and recommends Penetrox A (by Burndy).  Many Volvo fans are familiar with Ox-Gard, which is a similar zinc compound. Ron and I are huge advocates of treating ALL electrical connections on our cars (except of course High Voltage Ignition connections) with a suitable version of this material. 
You can learn more about this stuff at Ron's page here: 
http://www.sw-em.com/anti_corrosive_paste.htm 
 



davebarton.com
prancingmoose.com
240turbo.com
Special Emblems
Prancing Moose Stickers
Volvo Stickers
Body/Chassis/Engine Labels
240 MODS and FIXES Page
Other Car Brand Stickers
Steering Wheel Labels
Center Cap Labels/Overlays
Cool Volvo Products
Grill Labels/Overlays
Volvo Wire Harnesses
Conversion Harnesses
Harness Parts/Connectors
Volvo Relays
Coil Repair Harnesses
240 Window Scrapers
740/940 Window Scrapers
Adjustable Voltage Regulators
Horn Buttons
240 Odometer Repair
740 Odometer Repair
Volvo Gauge Faces
740 Turbo/Boost Faces
240 Black Door Vinyl
850 Odometer Repair
ALTERNATOR Page
240 Power Mirrors - Switches
240 Oil Cooler Page
240 Fuse Panel Page
Group A Racing 242 Turbo Page
240 Hydraulic Clutch Fuel Pump RELAY Page
240 Headlight RELAY Page
Used Parts & Extra Stuff for sale
CRIMPING Page
240 Ignition Page
240 Headlight Page
240 Gauge Electrical Diagrams 240 REAR END Page Yoshifab Catch Can Install 240 TAILLIGHT Page
Side Marker Lights Page
Gentex Mirror Upgrade Yoshifab Drain Tube Install Modified 240 Favorites
SoCal Salvage Yards Unleaded Racing Fuel B26FT Stroker Dave's 245 Spec Page
240 SUSPENSION Page 240 Lowering Page
240 Windshield Page
240 WIPER Page
240 BRAKES Page
240 Dash Top Gauge Pod Cadillac 4-Note Horn Install 240 DYNAMAT Installation
4 Speed Fan Controller
Electric Cooling Fan Page
BRUSHLESS Cooling Fan Page
Tropical Fan Clutches
240 AC Page "KOMFORT BLINKER" Upgrade T5 Trans Conversion Page 240 Engine Mount Page
240 VIN Page Stepper Idle Valve Page
Vacuum Diagrams 240 HOOD Page
240 Exhaust Page 242 Power Vent Window Project EFI Volvo Pin Function Diagrams
Favorite Links
R-Sport Apparel
Prancing Moose Apparel
Volvo Meet Photo Albums Texas Volvo Meets and Events
Ordering Instructions Policies PAYMENTS Page
Mojave Road Trail Map Page
Returns Shipping Shopping Cart Troubleshooting Contact Us

Online Payments